中华人民共和国国家标准
柜式气体灭火装置
Cabinet gas fire extinguishing equipment
GB 16670-2025
国家市场监督管理总局
国家标准化管理员会
2025-06-30 发布
2026-07-01 实施
    本文件按照GB/T 1.1-2020《标准化工作导则 第1部分:标准化文件的结构和起草规则》的规定起草。
    本文件代替GB 16670-2006《柜式气体灭火装置》,与GB16670-2006相比,除结构调整和编辑性改动外,主要技术变化如下:
    a)更改了型号编制方法(见第4章,2006年版的4章);
    b)更改了表1中的部分性能参数(见表1,2006年版的表1);
    c)增加了灭火装置警示标志要求(见5.1.2.4);
    d)增加了浓度分布性能要求及试验方法(见5.1.7、6.6);
    e)增加了灭火装置状态监视及数据应用平台功能要求及试验方法(见5.1.8、6.8);
    f)删除了灭火要求(见2006年版的5.7);
    g)增加了灭火剂瓶组数量要求(见5.2.2)、误喷放防护装置要求和试验方法(见5.2.5、6.14);
    h)增加了气瓶设计、制造、检验要求(见5.2.7.3)、颜色和标志要求(见5.2.7.5);
    i)删除了容器强度、密封、超压要求(见2006年版的5.9.4~5.9.6);
    j)增加了阀门启闭状态信号反馈功能要求(见5.2.8.2);
    k)增加了启动气体瓶组要求和试验方法(见5.2、6.2、6.7、6.11~6.14);
    l)增加了单向阀要求和试验方法(见5.3、6.2、6.9、6.10.3、6.17、6.19~6.21、6.33);
    m)增加了低泄高封阀要求和试验方法(见5.6、6.2、6.9、6.10.2、6.17、6.19~6.21、6.37);
    n)增加了信号反馈装置自锁功能要求(见5.5.4);
    o)增加了连接管要求和试验方法(见5.9、6.2、6.9、6.10.2、6.40、6.41);
    p)增加了柜体要求和试验方法(见5.10、6.2、6.42、6.43);
    q)删除了减压部件要求(见2006年版的5.14);
    r)增加了灭火剂的充装要求(见第10章)。
    请注意本文件的某些内容可能涉及专利。本文件的发布机构不承担识别专利的责任。
    本文件由国家消防救援局提出并归口。
    本文件及其代替文件的历次版本发布情况为:
    ——1996年首次发布为GB16670-1996,2006年第一次修订;
    ——本次为第二次修订。
1 范围
    本文件界定了柜式气体灭火装置(以下简称“灭火装置”)的术语和定义,规定了柜式气体灭火装置的要求,检验规则,标志、包装、运输、储存,使用说明书及灭火剂的充装,描述了相应的试验方法。
    本文件适用于柜式七氟丙烷气体灭火装置和以高压形式存储的柜式二氧化碳气体灭火装置。
    本文件不适用于以低压形式存储的柜式二氧化碳气体灭火装置。
2 规范性引用文件
    下列文件中的内容通过文中的规范性引用而构成本文件必不可少的条款。其中,注日期的引用文件,仅该日期对应的版本适用于本文件;不注日期的引用文件,其最新版本(包括所有的修改单)适用于本文件。
    GB 4396 二氧化碳灭火剂
    GB/T 5099.1 钢质无缝气瓶 第1部分:淬火后回火处理的抗拉强度小于1100 MPa的钢瓶
    GB/T 5100 钢质焊接气瓶
    GB/T 8979 纯氮、高纯氮和超纯氮
    GB/T 9969 工业产品使用说明书 总则
    GB 12463 危险货物运输包装通用技术条件
    GB 18614 七氟丙烷(HFC227ea)灭火剂
    GB 25972-2024 气体灭火系统及部件
    GB/T 30685 气瓶直立道路运输技术要求
    GB/T 34525 气瓶搬运、装卸、储存和使用安全规定
    XF 61 固定灭火系统驱动、控制装置通用技术条件
    XF 1203 气体灭火系统灭火剂充装规定
    TSG 23-2021 气瓶安全技术规程
3 术语和定义
    GB 25972-2024界定的以及下列术语和定义适用于本文件。
3.1 柜式气体灭火装置 cabinet gas fire extinguishing equipment
    瓶组、驱动装置、信号反馈装置、连接部件等安装在柜内,能接收灭火指令、通过安装在柜体上的喷嘴释放气体灭火剂实施灭火并具有灭火剂释放信号反馈功能的灭火装置。
4 型号编制
4.1 灭火装置型号编制方法
    灭火装置型号应按下列方法编制。


    示例:GQQ70×2/2.5表示贮存压力2.5MPa,灭火剂瓶组容积为70L,灭火剂瓶组个数为2只的柜式七氟丙烷气体灭火装置。
4.2 部件型号编制方法
    部件型号应按GB 25972-2024中附录A规定的方法编制。
5 要求
5.1 灭火装置
5.1.1 组成
    灭火装置至少应由瓶组、信号反馈装置、喷嘴、低泄高封阀(适用于具有启动气体管路的灭火装置)、单向阀(适用于非主动启动方式的双瓶组灭火装置)、驱动装置、柜体、连接管、控制装置(适用于与柜体集成在一体的灭火装置)等部件组成。
5.1.2 外观、标志、铭牌
5.1.2.1 灭火装置各构成部件应无明显加工缺陷或机械损伤,进行防腐处理部件外表面的防腐涂层、镀层应完整、均匀。
5.1.2.2 灭火装置每个操作部位均应以文字或图形符号标明操作方法。
5.1.2.3 灭火装置铭牌应设置在柜体明显部位,铭牌内容应符合8.1的规定。
5.1.2.4 灭火装置警示标志应设置在柜体明显部位,警示标志的内容在100 lx~500 lx环境光线下,距离3m远处应清晰可读。柜式二氧化碳气体灭火装置警示标志的内容为“本装置的灭火剂喷放会导致人员窒息”;柜式七氟丙烷气体灭火装置警示标志的内容为“本装置灭火时会分解产生一定量的氟化氢气体”。
5.1.3 主要参数
    灭火装置的主要参数应符合表1的规定。


5.1.4 启动方式和应急操作
5.1.4.1 灭火装置应设有自动、手动两种启动方式,也可增设机械应急启动方式。
5.1.4.2 具有机械应急启动方式的灭火装置,按6.3规定的方法进行手动操作试验,机械应急操作机构操作力不应大于150N,操作行程不应大于300mm,机械应急操作机构设置的保险装置解脱力不应大于100 N。
5.1.5 绝缘要求
    按6.4规定的方法进行绝缘电阻试验,灭火装置上有绝缘要求的外部带电端子与柜体间的绝缘电阻不应小于20MΩ;电源插头与柜体间的绝缘电阻不应小于50MΩ。
5.1.6 联动性能
    按6.5规定的方法进行联动试验,灭火装置应能接收灭火指令、释放气体灭火剂、输出灭火剂释放反馈信号,各部件动作应灵敏、可靠;灭火装置的各连接部位不应出现泄漏现象;喷放过程中,柜体应无变形,部件应无松动或移位。
5.1.7 浓度分布性能
    按6.6规定的方法进行浓度分布试验,灭火装置应在喷放结束后30s内扑灭明火。
5.1.8 灭火装置状态监视及数据应用平台功能要求
    具有状态监视及数据应用平台的灭火装置,其状态监视及数据应用平台功能应符合GB 25972-2024中5.2.6的要求。
5.2 瓶组
5.2.1 瓶组组成
5.2.1.1 灭火剂瓶组组成
    灭火剂瓶组应至少由灭火剂、增压气体(适用时)、贮存气瓶、容器阀、安全泄放装置、灭火剂取样口、虹吸管、检漏装置、误喷放防护装置等组成。
5.2.1.2 启动气体瓶组组成
    启动气体瓶组应至少由充装介质、贮存气瓶、容器阀、安全泄放装置、虹吸管(适用时)、检漏装置、误喷放防护装置等组成。
5.2.2 灭火剂瓶组数量
    灭火装置内灭火剂瓶组的数量不应超过2只,且规格应相同。
5.2.3 工作压力
5.2.3.1 灭火剂瓶组工作压力
    灭火剂瓶组的工作压力应符合表1的规定。
5.2.3.2 启动气体瓶组工作压力
    启动气体瓶组的工作压力应与瓶组上的标称值一致。
5.2.4 充装密度和充装压力
5.2.4.1 灭火剂瓶组充装密度
    灭火剂瓶组的灭火剂充装密度应符合表1的规定。
5.2.4.2 启动气体瓶组充装密度、充装压力
    启动气体瓶组的充装密度或充装压力应与瓶组上的标称值一致。
5.2.5 瓶组密封要求、强度要求、抗震要求、温度循环泄漏要求、耐倾倒冲击要求、虹吸管、误喷放防护装置、气体取样要求、灭火剂瓶组释放时间、标志
    瓶组的密封要求、强度要求、抗震要求、温度循环泄漏要求、耐倾倒冲击要求、虹吸管、误喷放防护装置、气体取样要求(二氧化碳灭火剂不适用)、灭火剂瓶组释放时间、标志等应符合GB 25972-2024中5.3.4~5.3.11、5.3.13的规定。
5.2.6 充装介质
5.2.6.1 灭火剂瓶组充装介质
    灭火剂瓶组充装介质满足下列要求。
    a)七氟丙烷灭火剂应符合GB18614的规定。
    b)二氧化碳灭火剂应符合GB 4396的规定。
    c)增压气体应采用符合GB/T 8979的规定。
5.2.6.2 启动气体瓶组充装介质
    启动气体瓶组充装介质满足下列要求。
    a)氮气作为启动气体时,充装的氮气应用符合GB/T 8979的规定。
    b)二氧化碳作为启动气体时,充装的二氧化碳应符合GB4396的规定。
5.2.7 气瓶
5.2.7.1 公称工作压力
    灭火剂瓶组的气瓶公称工作压力不应小于表1规定的灭火装置最大工作压力。
    启动气体瓶组的气瓶公称工作压力不应小于瓶组上的标称值。
5.2.7.2 材料
    钢质无缝气瓶的材料应符合GB/T 5099.1的规定,钢质焊接气瓶的材料应符合GB/T 5100的规定。
5.2.7.3 设计、制造、检验
    气瓶的设计、制造、检验应符合TSG 23-2021、GB/T 5099.1、GB/T 5100的相关规定。
5.2.7.4 容积和直径
    气瓶的公称容积和公称直径应符合GB/T 5099.1、GB/T 5100的相关规定。
5.2.7.5 颜色和标记
    充装灭火剂的气瓶颜色应为红色。
    气瓶钢印标记应符合GB/T 5099.1、GB/T 5100的规定。
5.2.8 容器阀
5.2.8.1 公称工作压力
    容器阀的公称工作压力不应小于瓶组的最大工作压力。
5.2.8.2 材料、强度要求、密封要求、超压要求、工作可靠性要求、最大和最小工作压力下动作要求、耐腐蚀性能、手动操作要求、阀门启闭状态信号反馈功能、标志
    容器阀的材料、强度要求、密封要求、超压要求、工作可靠性要求、最大和最小工作压力下动作要求、耐腐蚀性能、手动操作要求、阀门启闭状态信号反馈功能、标志应符合GB 25972-2024中5.1.1.2、5.3.15.2~5.3.15.5、5.3.15.7、5.3.15.9~5.3.15.11的规定。
5.2.9 安全泄放装置
5.2.9.1 动作压力
    灭火剂瓶组上的安全泄放装置的动作压力应符合表1的规定;启动气体瓶组上的安全泄放装置动作压力设定值不应小于1.25倍瓶组最大工作压力,且不应大于其强度试验压力的95%,泄压动作压力偏差不应超过设定值的±5%。
5.2.9.2 耐腐蚀性能、耐温度循环性能、标志
    安全泄放装置的耐腐蚀性能、耐温度循环性能、标志应符合GB 25972-2024中5.3.17.2、5.3.17.3、5.3.17.5的规定。
5.2.10 检漏装置
5.2.10.1 称重装置
    称重装置的性能应符合GB 25972-2024中5.3.16.1的规定。
5.2.10.2 压力显示器
    压力显示器的性能应符合GB 25972-2024中5.3.16.2的规定。
5.2.10.3 液位测量装置
    液位测量装置的性能应符合GB25972-2024中5.3.16.3的规定。
5.3 单向阀
    单向阀的性能应符合GB 25972-2024中5.1.1.2、5.6.1~5.6.6、5.6.8、5.6.9的规定。
5.4 喷嘴
    喷嘴的性能应符合GB 25972-2024中5.1.1.5、5.4.1、5.4.5、5.4.6、5.4.9的规定。
5.5 信号反馈装置
5.5.1 基本要求
    信号反馈装置应能准确反馈每个灭火剂瓶组的动作情况。
5.5.2 公称工作压力
    信号反馈装置公称工作压力不应小于表1规定的灭火装置最大工作压力。
5.5.3 动作压力
    信号反馈装置的动作压力设定值不应大于0.5倍灭火装置最小工作压力。动作压力值偏差不应大于±0.2 MPa。
5.5.4 自锁功能、工作可靠性要求、强度、密封、耐电压、绝缘、耐腐蚀性能、触点接触电阻、标志
    信号反馈装置的自锁功能、工作可靠性要求、强度、密封、耐电压、绝缘、耐腐蚀性能、触点接触电阻、标志应符合GB 25972-2024中5.11.3~5.11.9的规定。
5.6 低泄高封阀
5.6.1 设置要求
    灭火装置的启动气体管路上应设置低泄高封阀。
5.6.2 公称工作压力
    低泄高封阀的公称工作压力不应小于所安装管路的最大工作压力。
5.6.3 动作要求
    低泄高封阀的设计应保证灭火装置准工作状态下始终处于开启位置,其关闭压力不应大于0.5倍被驱动阀门的最小开启压力且不应小于0.1 MPa。
5.6.4 材料、强度、密封、工作可靠性要求、耐腐蚀性能、标志
    低泄高封阀的材料、强度、密封、工作可靠性要求、耐腐蚀性能、标志应符合GB 25972-2024中5.1.1.2、5.13.4~5.13.7的规定。
5.7 连接管
    连接管应符合GB 25972-2024中5.8的规定。
5.8 驱动装置
    驱动装置应符合GB 25972-2024中5.9的规定。
5.9 控制装置
    控制装置应符合GB 25972-2024中5.10的规定。
5.10 柜体要求
5.10.1 材料和强度
5.10.1.1 柜体应使用金属材料制造。
5.10.1.2 灭火装置喷射过程中,柜体不应出现变形、破损及其他损坏。
5.10.1.3 具有玻璃观察窗的柜门,应采用钢化玻璃,玻璃厚度不应小于4mm。
5.10.2 柜门
5.10.2.1 柜门应具备锁紧机构。
5.10.2.2 柜门的开启角度不应小于160°。
5.10.2.3 柜门开启力不应大于50N。
5.10.3 接地
    柜体应设置接地端子。
5.10.4 吊耳
    柜体设置吊耳时,吊耳应能承受2倍灭火装置的总质量,不应产生变形和脱落现象。
6 试验方法
6.1 试验要求
6.1.1 任何部件的气密性试验项目,均应在液压强度试验后进行。
6.1.2 本章规定的试验,除另行注明外,均应在下列条件下进行。
    a)环境温度:15℃~35℃。
    b)相对湿度:45%~75%。
    c)大气压力:86kPa~106 kPa。
6.2 外观、尺寸、工作压力、材料、标志、铭牌、装置和部件组成检查
    对照设计图样,目测灭火装置和组成部件的外观、标志、铭牌、工作压力、结构、组成、常规功能检查、信号的贵装置自锁功能检查、柜体接地检查等,用通用量器具检测量试件尺寸、气瓶的容积和直径,核查灭火剂第三方检验机构出具的检验报告、充压气体合格证明文件、气瓶的质量证明文件、部件的材料单等。
6.3 手动操作试验
6.3.1 测力计的精度不应低于2.5级,长度测量工具分度值不大于1mm。
6.3.2 被操作机构应处于准工作状态,被测阀门入口充入气体,压力为阀门最大工作压力。
6.3.3 将被测操作机构或阀门的手动操作机构与测力计相连,通过测力计启动被测操作机构或阀门。记录最大操作力值,用长度测量工具测量并记录最大操作行程。
6.4 绝缘电阻测定
    按GB 25972-2024中6.9规定的方法进行试验。
6.5 灭火装置联动试验
6.5.1 试验要求
    试验应在20℃±5℃的环境条件下进行,灭火装置至少应进行6.5.2和6.5.3的联动试验,每次试验前均应检查灭火装置是否安装完好,并按表1规定的贮存压力值向瓶组内充装压缩空气或氮气。
6.5.2 自动控制状态下的联动试验
    给火灾探测器施加火灾模拟信号(如烟、温等)至控制装置发出灭火指令为止,使控制装置自动启动灭火装置的驱动装置,打开容器阀,喷放压缩气体。
    试验期间和试验后,对灭火装置进行检查。
6.5.3 手动控制状态下的联动试验
    将控制装置开关由“自动”转换到“手动”对火灾探测器施加火灾模拟信号(如烟、温等)使其发出火灾报警信号,持续1min,观察灭火装置的驱动装置是否自动启动,用手按下“紧急启动”按钮启动驱动装置,打开容器阀,喷放压缩气体。
    试验期间及试验后,对灭火装置进行检查。
6.5.4 机械应急操作下的联动试验
    启动机械应急操作机构,使容器阀动作,喷放压缩气体。
    试验期间及试验后,对灭火装置进行检查。
6.6 浓度分布试验
6.6.1 试验空间
    试验空间尺寸应按生产者公布的最大保护面积或最大高度搭建。试验空间应设可自行启闭的超压泄放口(装置)。能提供正对着燃料罐的可关闭开口,用于在灭火装置启动前通风。
6.6.2 测试仪器仪表及布置
6.6.2.1 氧浓度测量
    氧浓度分析仪的分辨率不低于0.1%(体积分数),通道数量至少3个,应能连续测量,试验使用范围:17%~21%(体积分数),精度应不受燃烧产物影响。
    试验空间氧浓度测量点位置见图1。3个取样点与试验空间中心的水平距离应在850mm~1250mm,距离地面高度分别为0.1H(H为试验空间高度)、0.5H、0.9H。

6.6.2.2 试验空间温度测量
    采用1mm的K型热电偶(Ni-CrNi)进行温度测量,数据采集装置采集周期不大于1s,应能连续记录。
    试验空间温度测量点位置与试验空间中心的水平距离应在850mm~1250mm,距离地面高度为0.5H。试验开始时的试验空间温度应为20℃±5℃。
6.6.3 灭火装置及布置
    灭火剂瓶组按照最大充装密度充装灭火剂,灭火装置应在最低工作温度下放置16h以上。灭火装置的位置按照生产者规定的方式设置,应保证灭火剂不直接喷向试验火、不引起燃料的飞溅。
6.6.4 燃料
    试验燃料为商业级正庚烷,其理化特性应符合以下要求:
    a)馏程:84℃~105℃;
    b)初始与最终馏点差:≤10℃;
    c)所含芳香族化合物的体积分数:≤1%;
    d)密度(15℃时):680kg/m³~720kg/m³。
6.6.5 燃料罐
    燃料罐为钢质圆形,内径80mm±5mm,高度不小于100mm,壁厚5mm~6mm。
    燃料罐底部垫水,上部正庚烷深度至少为50mm,液面距燃料罐口至少为50mm。
    燃料罐共八个,置于试验空间四墙面对角位置,四上四下交错放置,下角燃料罐距地300mm,距墙50mm,上角燃料罐口距吊顶300mm,距墙50mm。
6.6.6 试验程序
    点燃燃料罐,预燃30s后,启动灭火装置。
6.6.7 试验记录
    试验记录下列参数:
    a)使用秒表测量灭火装置有效喷射时间;
    b)使用电子秤称量释放到空间内的灭火剂总量;
    c)达到灭火浓度时间;
    d)观测燃料罐灭火时间(采用红外线摄像仪或测温法等)。
6.7 瓶组充装密度和充装压力试验
    按GB 25972-2024中6.15规定的方法进行试验。
6.8 灭火系统状态监视及数据应用平台功能试验
    按GB 25972-2024中6.11~6.14规定的方法进行试验。
6.9 液压强度试验
6.9.1 试验设备
    液压强度试验设备的液压源应具备消除压力脉冲的稳压功能,压力测量仪表的精度不低于1.6级,试验设备的升压速率应在使用压力范围内可调。
    压力显示器液压强度试验可在压力试验仪上进行。
6.9.2 试件要求
    瓶组和容器阀的强度试验,应将安全泄放装置拆除并进行封堵。
6.9.3 试验程序
    将试件进口与液压强度试验设备相连,排除连接管路和试件腔内空气后,封闭试件所有出口。以不大于0.5 MPa/s的速率缓慢升压至表2规定的试验压力,保持压力5min后泄压,检查试件并记录试验结果。
    连接管强度试验升压速率不低于0.5MPa/s。

6.10 气密性试验
6.10.1 试验要求
    气密性试验满足下列要求。
    a)试验介质采用氮气或压缩空气,试验用水的水温不应低于5℃。
    b)压力测量仪表的精度不低于1.6级,试验装置的升压速率应在使用压力范围内可调。
    c)试验压力按表3规定。

6.10.2 瓶组、信号反馈装置、低泄高封阀、连接管气密性试验
    将试件进口与气压源相连,以不大于0.5MPa/s
的升压速率缓慢升压至试验压力。将试件浸入水中,试件顶部至液面深度不小于0.3m,在规定的压力保持时间内观察试件各密封部位并记录观测现象。
    低泄高封阀在两个压力下进行试验。
6.10.3 容器阀、单向阀气密性试验
    试验程序与6.10.2相同,容器阀处于关闭状态,单向阀处于正向状态,在规定的压力保持时间内观察试件密封部位并记录观测现象。
    容器阀处于开启状态,单向阀置于反向状态,重复上述试验,在规定的压力保持时间内观察试件密封部位并记录观测现象。
6.10.4 压力显示器气密性试验
    将压力显示器安装在试验管路上,充压至测量上限的2/3,保持7d后浸入水中10min,压力显示器顶部至液面深度不小于0.3m,在规定的压力保持时间内观察压力显示器并记录观测现象。
6.11 振动试验
    按GB 25972-2024中6.16规定的方法进行试验。
6.12 温度循环泄漏试验
    按GB 25972-2024中6.17规定的方法进行试验。
6.13 瓶组倾倒冲击试验
    按GB 25972-2024中6.18规定的方法进行试验。
6.14 误喷放防护装置抗冲击试验
    按GB 25972-2024中6.19规定的方法进行试验。
6.15 灭火剂瓶组释放时间
    按GB 25972-2024中6.20规定的方法进行试验。
6.16 超压试验
    按GB 25972-2024中6.22规定的方法进行试验。
6.17 工作可靠性试验
    按GB 25972-2024中6.23规定的方法进行试验。
6.18 最大最小工作压力下动作试验
    按GB 25972-2024中6.24规定的方法进行试验。
6.19 盐雾腐蚀试验
    按GB 25972-2024中6.5规定的方法进行试验。
6.20 应力腐蚀试验
    按GB 25972-2024中6.6规定的方法进行试验。
6.21 二氧化硫腐蚀试验
    按GB 25972-2024中6.7规定的方法进行试验。
6.22 触点接触电阻试验
    按GB 25972-2024中6.28规定的方法进行试验。
6.23 安全泄放装置动作试验
    按GB 25972-2024中6.39规定的方法进行试验。
6.24 称重装置报警功能试验
    按GB 25972-2024中6.29规定的方法进行试验。
6.25 高低温试验
    按GB 25972-2024中6.30规定的方法进行试验。
6.26 称重装置过载试验
    按GB 25972-2024中6.31规定的方法进行试验。
6.27 压力显示器标度盘、显示屏检查
    按GB 25972-2024中6.33规定的方法进行试验。
6.28 压力显示器示值基本误差检验
    按GB 25972-2024中6.34规定的方法进行试验。
6.29 压力显示器交变负荷试验
    按GB 25972-2024中6.35规定的方法进行试验。
6.30 压力显示器报警功能试验
    按GB 25972-2024中6.36规定的方法进行试验。
6.31 数显式压力显示器电源试验
    按GB 25972-2024中6.37规定的方法进行试验。
6.32 液位测量装置报警功能试验
    按GB 25972-2024中6.38规定的方法进行试验。
6.33 单向阀开启压力试验
    按GB 25972-2024中6.48规定的方法进行试验。
6.34 喷嘴耐冲击试验
    按GB 25972-2024中6.45规定的方法进行试验。
6.35 信号反馈装置动作试验
    按GB 25972-2024中6.54规定的方法进行试验。
6.36 耐电压性能试验
    按GB 25972-2024中6.8规定的方法进行试验。
6.37 低泄高封阀关闭压力试验
    按GB 25972-2024中6.57规定的方法进行试验。
6.38 驱动装置性能试验
    驱动装置信号反馈功能按GB 25972-2024中6.52规定的方法进行试验,其他性能按XF 61中规定的方法进行试验。



6.39 控制装置性能试验
    按GB 25972-2024中6.53规定的方法进行试验。
6.40 非金属连接管热空气老化试验
    按GB 25972-2024中6.50规定的方法进行试验。
6.41 非金属连接管低温试验
    按GB 25972-2024中6.51规定的方法进行试验。
6.42 柜体试验
    采用通用量具测量设有玻璃观察窗柜门的玻璃厚度、柜门开启角度、柜门的开启拉力。
6.43 吊耳强度试验
    吊耳下悬挂2倍灭火装置的总质量的砝码或重物,保持30min,试验期间观察吊耳是否变形和脱落。
7 检验规则
7.1 检验分类、检验项目和试验程序
7.1.1 型式检验
7.1.1.1 有下列情况之一时,应进行型式检验:
    a)新产品或老产品转厂生产的试制定型鉴定;
    b)产品的设计、结构、材料、零部件、元器件、生产工艺、生产条件等发生改变,可能影响产品质量;
    c)产品标准规定的技术要求发生变化;
    d)停产一年及以上恢复生产;
    e)产品质量监管部门提出进行型式检验要求;
    f)其他通过型式检验才能证明产品质量的情况。
7.1.1.2 型式检验项目应按表4的规定进行。
7.1.2 出厂检验
    出厂检验项目应至少包括表4规定的项目。




7.1.3 试验程序
    灭火装置和部件的试验程序按附录A~附录P的规定。
7.2 抽样方法
    部件采用一次性随机抽样,抽样基数不少于抽取样品数量的两倍。灭火装置由随机抽取的部件样品组装构成。灭火装置和部件的样品数量按附录A~附录P的规定。
7.3 检验结果判定
    灭火装置和部件全部合格,该产品为合格;灭火装置和部件若出现不合格,则该产品为不合格。
8 标志、包装、运输、储存
8.1 标志
    产品应在明显位置处标明以下内容:产品名称、型号规格、执行标准编号、贮存压力、灭火剂总量、使用温度范围、生产者、产品编号、出厂日期。
8.2 包装
8.2.1 灭火装置整体包装时,灭火装置内的部件应固定牢靠,并应有防止相互间的磕碰的措施。
8.2.2 包装箱中应附有说明书和合格证等相关文件。
8.2.3 在包装箱外应注明产品名称、型号规格、储存温度、生产者、出厂日期、放置方向、堆放件数限制、储存防护条件等。
8.2.4 带压瓶组若单独运输,其包装应符合GB 12463的规定。
8.3 运输
8.3.1 灭火装置在运输过程中,应防雨、防晒、减震。
8.3.2 瓶组若单独运输,其运输应符合GB/T 30685的规定。
8.4 储存
    灭火装置的储存温度不应超出表1规定的工作温度范围。
    气瓶的储存应符合GB/T 34525的规定。
9 使用说明书
    使用说明书应按GB/T 9969进行编写,至少应包括下列内容:
    a)灭火装置简介(主要是工作原理);
    b)灭火装置主要性能参数;
    c)灭火装置示意图;
    d)灭火装置操作程序;
    e)部件的名称、型号规格、主要性能参数、安装使用及维护说明、注意事项;
    f)灭火剂灌装方法;
    g)售后服务;
    h)包装、运输、储存要求;
    i)生产者名称、详细地址、邮政编码和电话;
    j)安全警示内容;
    k)气瓶定期检验要求。
10 灭火剂的充装
    灭火剂瓶组中灭火剂的充装应符合XF 1203的规定。
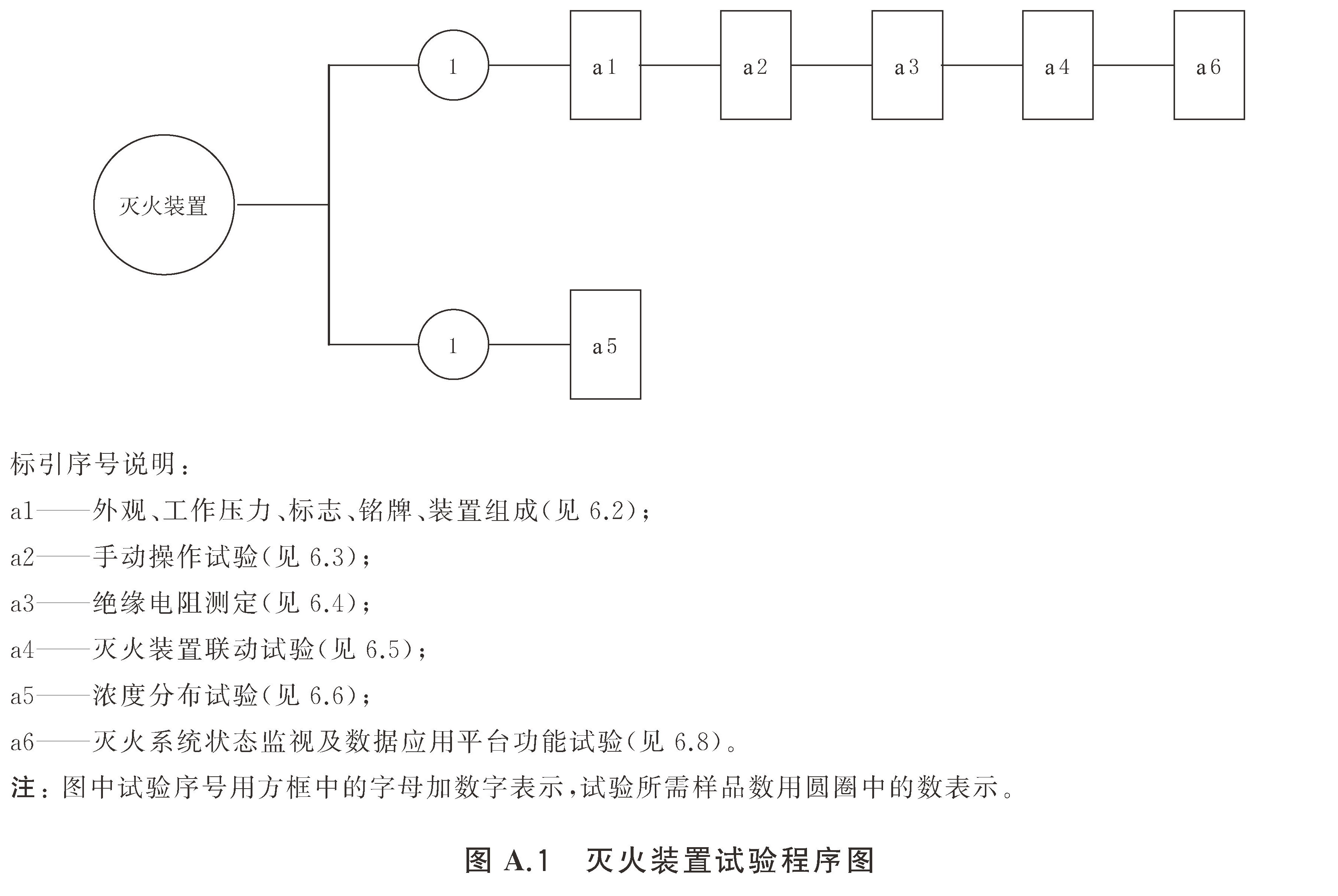
附录A(规范性) 灭火装置试验程序和样品数量
A.1 试验程序
    试验程序图见图A.1。

A.2 样品数量
    样品数量为2套。
附录B(规范性) 灭火剂瓶组试验程序及样品数量
B.1 试验程序
    试验程序图见图B.1。

B.2 样品数量
    样品数量为3套。
附录C(规范性) 启动气体瓶组试验程序及样品数量
C.1 试验程序
    试验程序图见图C.1。

C.2 样品数量
    样品数量为3套。
附录D(规范性) 气瓶试验程序及样品数量
D.1 试验程序
    试验程序图见图D.1。

D.2 样品数量
    样品数量为1套。
附录E(规范性) 容器阀试验程序及样品数量
E.1 试验程序
    试验程序图见图E.1。

E.2 样品数量
    样品数量为6套。
附录F(规范性) 称重装置试验程序及样品数量
F.1 试验程序
    试验程序图见图F.1。

F.2 样品数量
    样品数量为4套。
附录G(规范性) 压力显示器试验程序及样品数量
G.1 试验程序
    试验程序图见图G.1。



G.2 样品数量
    样品数量为9套。
附录H(规范性) 液位测量装置试验程序及样品数量
H.1 试验程序
    试验程序图见图H.1。

H.2 样品数量
    样品数量为5套。
I(规范性) 安全泄放装置试验程序及样品数量
I.1 试验程序
    试验程序图见图I.1。

I.2 样品数量
    样品数量为9套。
附录J(规范性) 单向阀试验程序及样品数量附录
J.1 试验程序
    试验程序图见图J.1。

J.2 样品数量
    样品数量为5套。
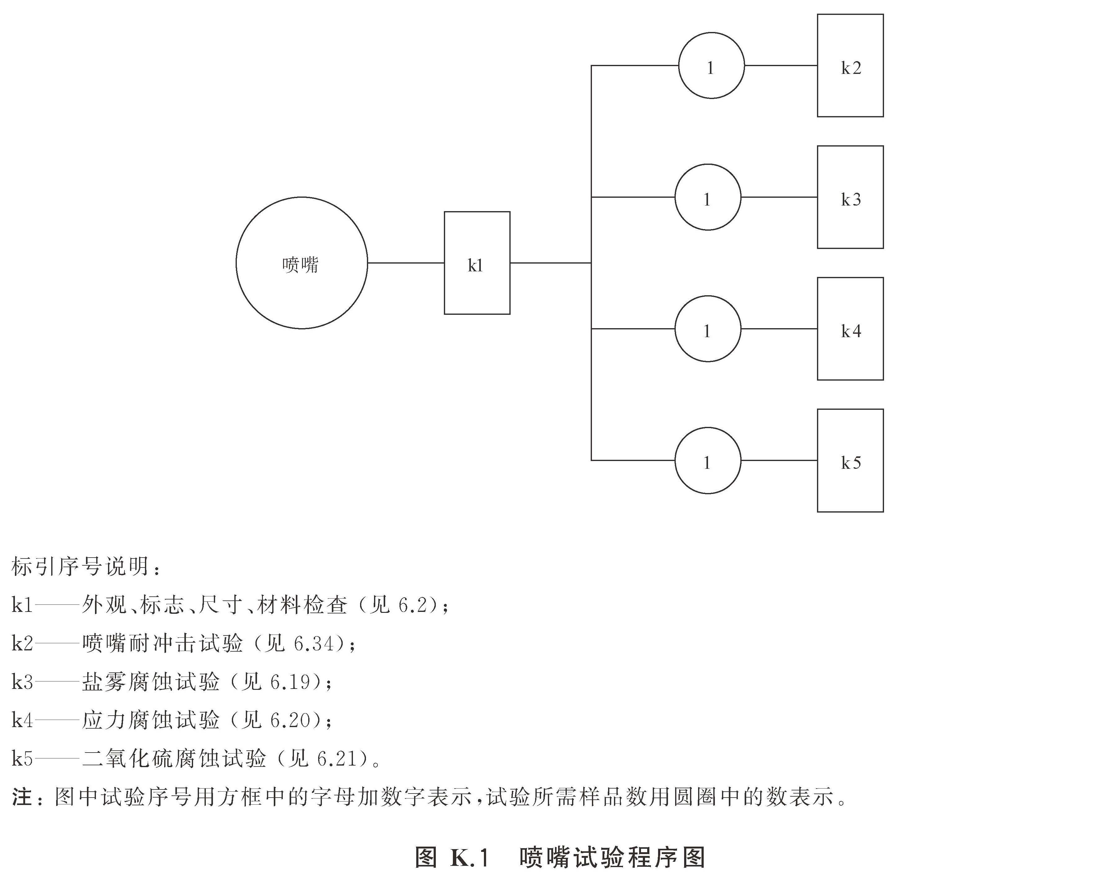
附录K(规范性) 喷嘴试验程序及样品数量
K.1 试验程序
    试验程序图见图K.1。

K.2 样品数量
    样品数量为4套。
附录L(规范性) 信号反馈装置试验程序及样品数量
L.1 试验程序
    试验程序图见图L.1。

L.2 样品数量
    样品数量为5套。
附录M(规范性) 低泄高封阀试验程序及样品数量
M.1 试验程序
    试验程序图见图M.1。

M.2 样品数量
    样品数量为5套。
附录N(规范性) 驱动装置和控制装置试验程序及样品数量
    驱动装置和控制装置试验程序及样品数量按GB 25972-2024中附录T和附录U的规定。
附录O(规范性) 连接管试验程序及样品数量
    连接管试验程序及样品数量按GB25972-2024中附录S的规定。
附录P(规范性) 柜体试验程序和样品数量
P.1 试验程序
    试验程序图见图P.1。

P.2 样品数量
    样品数量为1套。
本站除声明原创之外均来自网络,旨在传递更多消防常识,如有倾权,联系删除。发布者:就爱消防网,本文地址:https://ixiaofang.com/13957.html
                